Home O anténách       Kontakt

      
 
  Jednoduchý tuner ...

Všeobecně

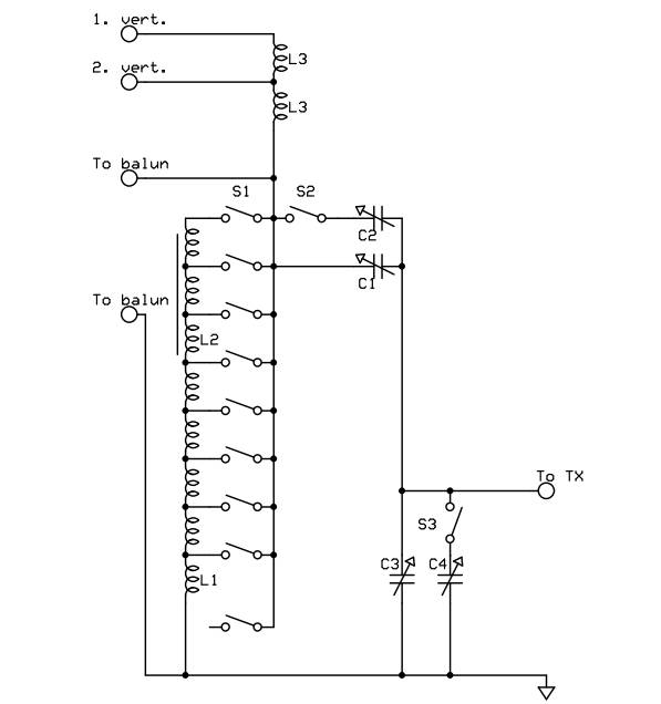
Tento jednoduchý tuner, jehož schéma je obr.1,  jsem velice často používal při experimentování s různými typy antén. Zadání by znělo asi takto:
- nepoužít roller kvůli pohyblivému kontaktu, ale robustní přepínač s maximálně 10 polohami
- použít robustní indukčnost (drát o průměru 3mm)
- zabezpečit jemné ladění

Tuner s rollerem jsem už měl - Ameritron ATR-30, nicméně, kdo si už vyzkoušel ladění s T článkem, tak ví, jak je to pracné. U mě to vždy dopadlo tak, že jsem nakonec změřil impedanci, vyřešil přizpůsobení ve Smithově diagramu, nastavil prvky a pak  jemně doladil. Neměl bych nic proti L článku, ale ten lze realizovat pouze s rollerem. Takže jsem nakonec zvolil méně používané řešení s paralelním rezonančním obvodem:

Funkci popíšu podrobněji. Napájecí žebříček od drátových antén připojujeme na svorky "to balun" přes balun 1:1(např. Maxwellův typ). Přepínačem S1 připojujeme paralelně indukčnosti L1, případně L2 (3 indukčnosti na toroidech). Přepínač S1 má nevyužité polohy.Ty jsou důležité, pro některé typy ladění potřebujeme odpojit indukčnost úplně. Kondenzátor C1 a C2 má společné  ovládání a veliké mezery. C1 má maximální kapacitu 250 pF a C2 asi 400 pF. Spínačem S2 je lze připojit paralelně. Kondenzátor C3 a C4 má rovněž společné ovládání. C3 má maximální kapacitu asi 510 pF. C4 jsou 3 kondenzátory spojené paralelně a mají maximální kapacitu asi 1 525 pF. Spínačem S3 se spojují paralelně všechny 4 sekce, když je to třeba. Pro připojení antén s nízkou impedanci jsem ještě realizoval indukčnosti L3 a připojil je na samostatné konektory.

Indukčnosti

L1: válcová, průměr D=30 mm, průměr drátu = 3 mm, délka něco přes 60 mm; odbočky jsou voleny tak, aby indukčnosti (od zemnící svorky) byly 0.25 mikroH, 0.5 mikroH, 1 mikroH a 2 mikroH. Poloha odpoček byla přibližně: 2.7 záv., 4.5 záv., 7.5 záv. a 13 závitů (konec L1).

L2: Cívky L2 jsou již vinuté na feritových toroidech s nízkou permeabilitou a mají indukčnosti (od země): 2 mikroH, 4 mikroH a 4 mikroH.

Pomocí cívek lze realizovat indukčnost maximálně 12 mikroHenry, když jsou všechny v sérii.

L3: jsou stejné velikosti  jako L1 a mají indukčnosti 0.25 mikroH.

Jak to ladí?

S tímto jednoduchým tunerem jsem spolehlivě vyladil antény G5RV, PA0FRI, Double Zeppeliny i Delta loopy. Příklady ladění ve Smith.diagramech a schémata ladění s hodnotami uvádím dále s důležitými poznámkami.

Na obrázku vidíte ladění antény pa0fri bez použití indukčnosti na kmitočtu 3773 kHz (způsob je stejný v celém pásmu 80 m). Proto je důležitá poloha S1, která nepřipojuje žádnou indukčnost.

Na 40 metrech se ladí jinak. Paralelně k anténě je připojena indukčnost 2mikroH. V diagramu vidíte, jak impedance "vyjede"nad červenou kružnici. Jen nepatrně. U L článku by se rollerem vyjelo právě na tuto kružnici. Kondenzátor 200 pF nám ladí k modré levé kružnici (u L článku by ladil do středu diagramu). Kondenzátor 225.7 pF nám již ladí do středu (VSWR=1). Ladění jen s L článkem ukážu tady:

Pro informaci uvedu ladění této antény a schémata ladění ještě alespoň na třech pásmech:


Z obrázků vidíte, že body (impedance) nad červenou kružnicí se ladí jen dvěma kondenzátory. Impedance uvnitř červené kružnice se ladí paralelním obvodem s děličem. Paralelní indukčností se "vyjede" těsně nad a potom se ladí kondenzátory.

Ještě uvedu ladění nízkých impedancí:

Uvnitř modrého kruhu je bod s impedancí (25+j0). Ladí se indukčností v sérii s anténou. Indukčnost 500 nH "vyjede" nad modrou kružnici. Kondenzátor v sérii 585 pF "vrátí" bod přesně na modrou kružnici. Kondenzátorem 226 pF naladíme do středu diagramu (VSWR=1).

Problém ladění nízkých impedancí je vidět zde:

 

Vybral jsem datový bod, který již nejde pořádně vyladit. Indukčností 500nH vyjedeme nad modrou kružnici. I když zkratujeme sériové kondenzátory C1 a C2, tak maximální hodnota C3 a C4 (cca 200 pF) nám anténu vyladí "jen" na VSWR=1.32 ...

Závěr

Tento článek jsem napsal proto, abych ukázal odpověď na 3 otázky:

1. Když si pořizujeme tuner, tak bychom si měli, např. pomocí Smithova diagramu stanovit hodnoty impedancí, které "uladíme" s ohledem na maximální a minimální hodnoty použitých reaktancí (L, C). A budete překvapeni, jak málo pravdy je na tom, že T články s maličkými kondenzátory uladí všechno.
2. Nejsou jen T články a L články. Vidíte, že L článku je velice podobné ladění s paralelním obvodem a kapacitním děličem. Prohlédněte si znovu diagram na kmitočtu 7 050 kHz. A všimněte si také ladění jen s kapacitním děličem v pásmu 80m ....
3. Co dělat, když nemáme roller? Jeden z příkladů řešení je popsaný tuner.

 

73's Věra & Míra, ok1ufc


© 2011 - Věra Šídlová a Míra Šídlo, ok1ufc, datum poslední úpravy: 12.01.2014